Click image to enlarge

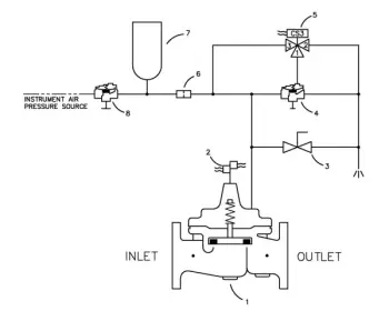
134-BZ Pneumatically-Operated Surge Relief Valve

(134-BZ)
The Cla-Val Pacific Model 134-BZ Pneumatically-Operated Surge Relief Valve is a quick opening relief valve which opens to relieve surges to atmosphere. This valve consists of an angle-pattern, single control chamber Hytrol main valve, a three-way solenoid valve, an auxiliary pilot valve, and a manual control valve.  In normal operation, the valve is closed due to pilot control system directing pneumatic pressure to hold Hytrolmain valve closed.